
地址:江蘇無錫錫滬路99號嘉飾茂廣場A樓5層
電話:0510-8273-6587
傳真:0510-8244-4833
伊頓DV1系列變頻器是針對機械設備制造領域所設計的一款優秀產品,以緊湊的體積為用戶提供了強大的功能,支持V/F和矢量控制功能,同時其標配的涂層板和獨立風道設計,以及最高達到200%的過載能力,為變頻器提供了強大的環境適應能力。在使用方面,其轉盤式飛梭設計和明晰的菜單格式,顯著簡化了用戶的操作。
█ 支持SVPWM,V/F控制,矢量控制等多種控制方式;
█ 內置PID控制器;
█ 內置RFI濾波器;
█ 2.2 KW(400V級)及以上內置制動斬波器;
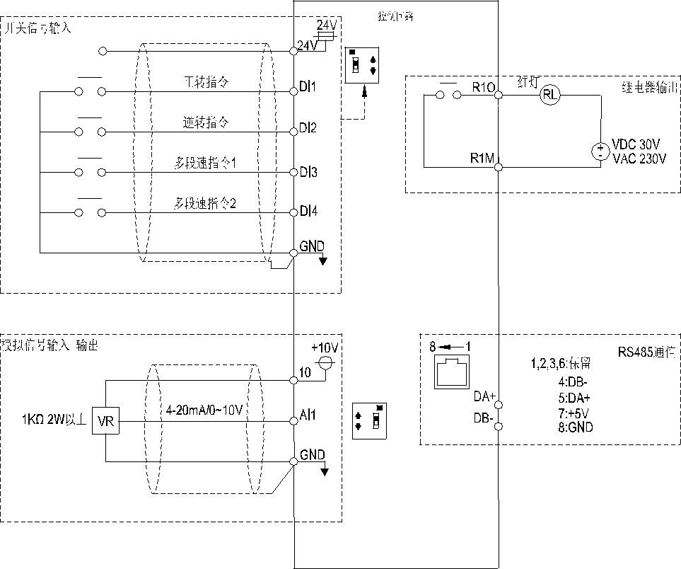
█ 內置雙Modbus接口;
█ 150% 60秒過載能力;
█ 最高650 Hz輸出;
█ 4個數字量輸入,1模擬量輸入,和1個繼電器輸出;
█ 啟動轉矩:3 Hz時180%,5 Hz時200%(矢量);
█ 飛梭操作,方便客戶使用。
產品描述 | 440V 三相系列 | 220V 三相系列 | 220V 單相系列 |
過電流能力 | 150% 60秒,200% 1 秒 | ||
載波頻率 | 1-15 KHz | ||
最大輸出電壓 | 3相 380-480V | 3相 200-240V | 單相 200-240V |
允許輸入電壓范圍 | 323-528V 50/60Hz | 170-264V 50/60Hz | 170-264V 50/60Hz |
電源頻率變動范圍 | +/-5% | ||
控制方式 | SVPWM,V/F控制,磁通矢量控制 | ||
輸出頻率 | 0-650.00 Hz | ||
頻率分辨率(數字設定) | 0.01 Hz(100Hz 以內),0.1Hz(大于100Hz) | ||
頻率分辨率(模擬量輸入) | 0-5V或4-20mA,11 bit;0-10V,12 bit | ||
啟動轉矩 | 3 Hz時180%,5 Hz時200%(磁通矢量) | ||
模擬量輸入類型 | 0-5V,0-10V,4-20mA | ||
保護功能 | 輸出短路保護;過電流保護;過電壓保護;低電壓保護;馬達過熱保護;IGBT過熱保護;接地/漏電保護;通信異常保護; | ||
冷卻方式 | 0.4KW產品自然冷卻,其它風冷 | 0.2KW產品自然冷卻,其它風冷 | 0.2KW產品自然冷卻,其它風冷 |
顯示功能 | 輸出頻率,輸出電流,輸出電壓,輸出功率,報警記錄(最多12組)等 | ||
LED燈 | 頻率監視,電壓監視,電流監視,馬達運行指示,控制模式指示,外置操作面板指示 | ||
通信 | 內置Modbus | ||
V/F控制 | 定轉矩曲線,變轉矩曲線,5點控制曲線 | ||
國際認證 | CE* | ||
產品標準 | EN 61800-3:2004/A1:2012 | ||
安全性 | EN 61800-5-1:2007 | ||
周圍溫度 | -10 ~ +50℃ (未凍結下) | ||
周圍濕度 | 90%Rh以下(未結露下) | ||
保存溫度 | -20 ~ +65℃ | ||
周圍環境 | 室內,無腐蝕性氣體,無易燃性氣體,無易燃性粉塵。 | ||
海拔 | 海拔2000米以下,當海拔1000米以上時,每升高100米,需降額2%使用 | ||
振動 | 5.9m/ s2 (0.6G)以下 | ||
防護等級 | IP20 | ||
污染等級 | 2 | ||
注: *由于產品線的拓展,部分型號可能暫無CE認證,請與伊頓電氣當地銷售確認認證的具體情況。


Copyright?2025 無錫科創電子有限公司 Design by cotro版權所有 蘇ICP備18042840號-1